液压挖掘机主控制阀
主控制阀也称为主控阀或主阀,它的作用是按操作者的指令将泵排出的压力油提供到各执行元件,使挖掘机完成各种动作。主控阀是个复杂的液压元件,现就几种典型的主控阀加以说明。
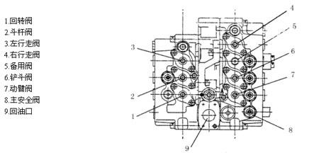
1.U28阀
U28阀是日本东芝公司生产的专用于20—3t的挖掘机上。其外形见图3—32

图3—32U28阀外形图
该阀是一组多路阀,阀体分左,中,右三片,用螺栓紧密相联。左片是一组三联阀(上图中1,2,3号阀),中间片是油道,右片是一组四联阀(上图中4,5,6,7号阀)。
该阀具有如下功能:
(1)单独动臂提升时双泵合流供油,提高动臂提升速度.(只在动臂提升时)
(2)斗杆单独动作时双泵台流供油,加快斗杆动作速度。
(3)动臂优先,动臂与其他动作同时进行时,动臂的动作将优先保证。
(4)回转优先,回转与斗杆同时动作时,回转将优先保证。
(5)负流量控制,给主泵提供一个负流量信号,使阀杆在中位时,主泵排量变为最小。
(6)直线行走,当挖掘机前进或后退时可同时作其他动作,以保证特殊工况的需要。
(7)可配置电传感器,以满足电控的需要。
(A)液压系统符号


图中下面油口中,两个P1分别与两个主泵的出油口相接,是主进油口P2~口P3用油管连接,作为斗杆合流时的辅助进油。
b口与上面b口(左罗辑阀出口)用油管连接。
C口与动臂阀伺服油a1口相连,作为动臂合流的信号。
R口是主回油,接液压油散热器,然后回油箱。
a口与上面a口(右罗辑阀出口)用油管连接。
Py1和Py2与左,右行走操纵阀(脚踏阀)的出油连接,使行走增压。
上面油口fL和fR分别与两个主泵的负流量控制接口相接。
G口作为信号输出可作他用,如接压力传感器等。
当各阀杆在中立位置时(无操作时),左路P1通过三组阀后,推开罗辑阀2,经过负流量阀3进入回油道,从主回油口R回油箱。右路P1通过四组阀后,推开罗辑阀,经过负流量阀进入回油道,从主回油口R回油箱。
此时,两个负流量阀接口fL和fR分别有压力信号输出到主泵的调节器,使主泵排量减小。这是阀杆全部处于中立位置时油的流向。如果阀杆移动将有下面的情况。
1.回转阀(左片下面)移动时,假设a1口进伺服油,推动阀杆向右移位,P1的中路油被切断,而旁路油推开单向阀进入A1口,油从A1口流出进入回转马达。由回转马达流回的油经B1口从该阀的回油口流入回油道。此时,这一路油被引入执行元件回转马达而使挖掘机回转,上面的两组阀没有油通过,所以,负流量输出口fL没有压力输出,主油泵排量变大。
2.斗杆阀(左片中间一组)移动时,假设a2进伺服油,推动阀杆向右移位,P1的中路油被切断,而旁路油推开单向阀进入A2口,油从A2口流出进入斗杆油缸大腔。由斗杆油缸小腔流回的油经B2口从该阀的回油口流入回油道。此时,这一路油被斗杆阀切断,上面的一组阀没有油通过(指到罗辑阀处没有油,经节流阀6来的并联油路的油在单向阀4处被断开)。所以,负流量输出口fL没有压力输出,主油泵排量变大。
当该阀杆向右移时,阀杆右端切断了控制油到回油道的通路(虚线,从a口来的油,即从右片阀的罗辑阀出口a经外接管道进入下面a口)。使右片阀的罗辑阀出口a被堵截,右面主泵压力油从罗辑阀心小孔进到该阀心上部,由于面积差的作用阀心被压住,使右路油不能从罗辑阀回油,强行使右路油经单向阀8进入斗杆阀,实现了左右两路油都进入斗杆阀,即双泵合流。
当伺服油进入b2,推动阀杆向左移时,主泵的油经B2进入斗杆缸小腔,而大腔经A2回油,其他情况相同,仍是双泵合
流。
在A2,B2的油路上装有过载溢流阀,它们的调定压力高于主安全阀,它们的作用是在该阀中位时,由外部的力使该油缸压力过高时此溢流阀泄油以保护油缸。而在油缸吸空时,如斗杆快速下降,斗杆油缸大腔需快速进油,如果双泵合流仍供不上时,油缸将吸空压力变低,此时过载溢流阀从回油路向油缸补油,避免油缸吸空。
3.左行走阀(左片上面)在中位时,A3,B3两腔相通(Y型阀)并与回油相通,行走马达不制动(机械制动)。当a3进伺服油阀杆向右移位时,压力油经单向阀4从A3口进入马达。B3口回油,罗辑阀没有油流入,负流量输出没有压力,主泵排量变大。(由此可知,凡是有一个阀杆不在中位,都没有负流量压力信号输出,主泵流量变大。当阀杆稍开或半开,则有负流量信号,起油泵的调速作用。此点以后不再说明。)当b3进伺服油阀杆向左移位时,变成B3口出油,A3口回油。其他情况相同。右片阀最上面一组为右行走阀,其结构与作用和左行走阀相同。
为实现直线行走功能,设置了直线行走阀1,其工作情况如下:阀组从p1口引进了伺服泵的控制油,其压力一般为35kgf/cm2—40kgf/cm2,这个控制压力作用在直线行走阀1的右端,同时穿过右片阀的铲斗阀,动臂阀,经过中片后又穿过左片阀的斗杆阀和回转阀,最后进回油道。当铲斗,动臂,斗杆,回转任一个阀有动作(移位)时,这控制压力将不能通回油而升高压力,从而将推动直线行走阀1,使其向左移,此时两个行走阀的进油路连通,成为并联油路。只要有一个泵供油两边的行走可同时运行。而另一个泵的油可作其他动作,如动臂,斗杆等。即实现了直线行走功能。
4.右片设有备用阀,以便装其他工作装置时使用,如液压破碎器等。
5.铲斗阀动作情况与回转阀基本相同。
6.动臂阀(右片下面),当a1口进伺服油时,阀杆向右移,右路主泵的压力油从A1口进动臂缸大腔,动臂缸小腔的回油从B1口经阀内油道回油。
a1口进伺服油的同时,C口也进伺服油(外接管路接通)并推动动臂合流阀上部的二位阀向左移,断开从单向阀来的左路泵的压力油,使左路泵的压力油推开罗辑阀7进入右路主油道,同时给动臂缸大腔进油。即双泵合流。(当动臂阀杆右移的同时,阀杆左端b口来的控制油被断开,左路罗辑阀b口因不能回油而使压力升高,罗辑阀关闭,左路油不能经罗辑阀及负流量控制阀回油只能经合流阀7进入右路实现合流。
7.阀组右下端Rs口也是回油口接回转马达回油口,作为回转马达的回油或补油。
1.行走直线阀(图3—34中的1)见图3—35

图3—35,3—36行走直线阀
1.堵头2弹簧30形圈4阀芯(图3-35)
当控制油有压力时(伺服油压力)推动阀芯4向左移,使右路油与左路油沟通,以保证直线行走。
2.罗辑阀(图3—34中的2)见图3—36
1接头(图3—34中罗辑阀b口)2挡圈30形圈4弹簧5.阀芯
当b口未被切断时主油道的油通过阀芯4的节流孔经b口以及管道,进入右片阀下面的b口,再经动臂阀杆左端油道回油。(见图3—34)此时由节流孔压差的作用,节流孔下面的压力大,推动阀芯5压缩弹簧4,使阀芯向上移动,打开主油道与回油道的通路,此时大量的油经回油道回油。
当b口的油被动臂阀杆的移动而切断时,节流口没有油流过,也就没有压差,也就是阀芯5上下端压差为0,但阀芯5上端面积大总有个向下的力,使阀芯5封住主油道与回油道的通路,当主油路的压力越大封堵力越大,所以能迫使左路油经合流阀7进入右路与右路油合流后进入动臂缸大腔。
3负向流量信号阀(图3—34中的3)见图3—37

1阀芯20形圈3弹簧4接头座5.垫片6.垫片7阀体
